Kapcsolási rajzokRajz feltöltésVendégkönyvFórumStatisztikaElérhetőségek
 
 
Csillár kapcsolás két vezetékkel!
Ezen rajz eddigi megtekintői: 24795 fő
(2008.08.27 -óta)


Értékelje ezen rajzot 5 -ös skálán:



A rajz feltöltője:Zolee
A feltöltő e-mail címe:legradi.zoltan@freemail.hu
A feltöltés ideje:2008.08.27 - 19:05:51

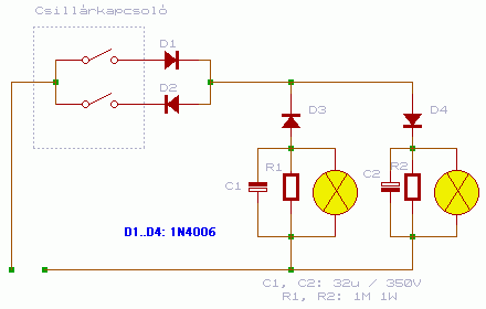
A KAPCSOLÁS NEM ALKALMAZHATÓ NEON ILLETVE ENERGIATAKARÉKOS FÉNYFORRÁSOK ÜZEMELTETÉSEKOR!

A kapcsolás igen egyszerű és mégis sok fáradságot és felesleges munkát spórolhatunk meg vele. A lényege, az hogy a hálózati feszültség + és - félperiódusát külön külön használjuk. Így gyakorlatilag egy lüktető egyenfeszültséget hozunk létre. Ennek kompenzálására használjuk a kondenzátort és az ellenállást, de ezt akár el is hagyhatjuk. Amennyiben elhagyjuk max annyit tapasztalunk, hogy vibrál kicsit az izzó. (25× villan fel egy másodperc alatt 50 helyett) Amennyiben a "felső" kapcsoló van bekapcsolva, csak a pozitív félperiódus jut el az izzókhoz. Az egyik izzók előtt eltérő irányban elhelyezkedik újabb 2 dióda. Egyik záró másik nyitóirányban. A jobboldali dióda kinyit a pozitív félperiódus hatására így a jobb oldali izzó fog világítani. Amennyiben a másik kapcsolót kapcsoljuk be pont fordítva történik minden. És ha mind a 2 kapcsoló be van kapcsolva mindkét periódus átmegy így mindegyik izzó világítani fog. Ez a kapcsolás sok mindenre felhasználható. Legutóbb egy kültéri karácsonyi párhuzamosan között izzósor vezérlésére alkalmaztam.


A kapcsolási rajz a BSS elektronika oldaláról származik!
http://bss.fw.hu

Fizetett hírdetések!(részletekért írj üzenetet)





Amennyiben az oldal elnyerte tetszésed, kérlek ADAKOZZ a fennmaradás érdekében a PayPal rendszerén keresztül egy tetszőleges összeggel! Köszönjük!




Mellékelt dokumentumok:

Kapcsolási rajz


Az oldalon szereplő áramkör megépítése során bekövetkezett bármiféle balesetért az oldal szerkesztője, és a feltöltők semmiféle felelőséget nem vállalnak!

HOZZÁSZÓLÁSOK:



Janosshy

2009.01.18
14:01:16


Jajjj


 
 
 
 

Amennyiben az oldal elnyerte tetszésed, kérlek ADAKOZZ a fennmaradás érdekében a PayPal rendszerén keresztül egy tetszőleges összeggel! Köszönjük!

Készítette: Légrádi Zoltán
Minden jog fenntartva 2008 ©